目的:建立低温液氮贮罐标准操作维护保养规程 MVE液氮罐
范围:所有低温液氮贮罐
职责:操作人员、维修人员、技术人员、车间管理人员对本规程实施负责
规程:
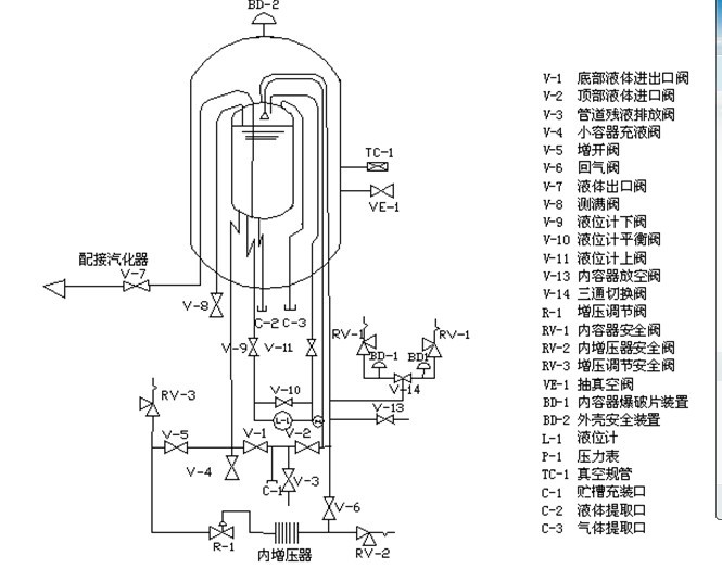
1. 设备流程图

2操作步骤的组成
首次充灌、补充充灌、供气、低温泵系统、低温液体喷淋系统、小容器充装、槽车充灌、增压调节阀设定、液面计的操作。
2.1首次充灌的操作方法
2.1.1确认供液装置里的液体就是所要充灌的液体。MVE液氮罐
2.1.2确认除液面计上下阀(V-9、V-11)都已打开,其余阀门处于关闭状态。
2.1.3将供液装置输液软管与贮槽充装口C-1相连接。
2.1.4全开放空阀V-13,进行常压充灌。
2.1.5打开管道长液排空法V-3,微开供液装置的排液阀,使输液软管子冷却,同时吹除贮槽充装C-1口处的杂质及空气。
2.1.6关闭管道残液排放阀v-3,慢慢打开顶部液体进口阀v-2,进行顶部喷淋充灌。
2.1.7在充灌液体期间,应注意贮槽压力表P-1。若贮槽内容器压力上升至超过供液压力或接近贮槽的正常工作压力,应打开内容器放空阀V-13,使贮槽放气泄压。
2.1.8使用V-2进行顶部充灌。
2.1.9打开管道残液放阀V-3,排出输液金属软管和上进液管的残留液体后关闭底部液体进口阀V-2和管道残液排放阀V-3。关闭内容器放空阀V-13。
2.1.10松开输液软管与贮槽充装口C-1的联接接头,对软管表面除霜,待软管恢复柔性后拆下输液软管。
2.2补充充操作方法。
2.2.1确认供液装置内的液体就是所要充灌的液体。
2.2.2确认除液面计上下阀(V-9、V-11)都已打开,其余阀门庆处于关闭位置。
2.2.3打开内容器放空阀V-13,内容器放空泄压。再将供液装置输液软管与贮槽安装口C-1相连接。
2.2.4打开管道残液排放阀V-3微开供液装置的排液阀,使输液软管冷却,同时吹除贮槽充装口C-1处的杂质及空气。
2.2.5关闭管道残液排放阀V-3,慢慢打开顶部液体进口阀V-2到全开位置。
2.2.6慢慢打开底部液体进出口阀V-1,进行顶部底部同时充灌。
2.2.7在充灌时,应注意贮槽压力表P-1。
2.2.8打开管道残液排放阀V-3,排出输液金属软管和上进液管中的残余液体,半闭顶部V-2和V-3,再关闭V-13。
2.2.9松开输液软管与贮槽充装口C-1的接头,对软管表面除霜,待软管恢复正常后拆下。
2.3供气的操作方法
2.3.1确认除液面计上下阀(V-9、V-11)已打开外,其余阀门处于关闭状态。
2.3.2依次打开回气阀V-6、增开阀V-5、液体出口阀V-7。
2.3.3当所需数量的气体已经输出,或者要把贮槽关闭不用较长一段时间停止输送气体时,关闭液体出口阀V-7,增开阀,过15~20分钟后再关闭回气阀V-6。
2.4低温泵供液操作方法
2.4.1确认除液面计上下阀(V-9、V-11)已打开外,其余阀门均处于关闭位置。
2.4.2依次打开回气阀V-6、增开阀V-5。按低温液体泵的操作规程,打开泵进液阀和泵回气阀,启动低温液体泵,低温液体泵的出口端即输出高压低温液体,经汽化器,进入充气系统,可向外输送高压气体、充装高压气瓶等。
2.4.3贮槽将按用户的设定压力,自动恒压地输送低温液体至低温泵进口端。
2.4.4在气体充装结束时,按低温泵的操作规程关闭低温泵,关闭进液端、泵回气阀。
2.4.5关闭贮槽的增开阀V-5、过10-20分钟后再关闭回气阀V-6。
2.5低温液体喷淋系统操作方法
2.5.1确认除液面计上下阀(V-9、V-11)已打开外,其余阀门均处于关闭位置,依次打开回气阀V-6、增开V-5。
2.5.2打开向低温液体喷淋系统供液的阀门,开始向低温液体喷淋系统输送低温液体。
2.5.3低温喷淋系统工作结束后,关闭贮槽向低温液体喷淋系统供液的阀门。关闭贮槽的增开阀V-5、过10-20分钟后再关闭回气阀V-6。
2.6供液操作方法
2.6.1用橡皮管或金属管道(如紫铜管、金属软管)将V-4与小容器相连通。打开放空阀。
2.6.2慢慢打开小容器充液阀V-4、充液过程应平稳,防止低温液体飞溅。小容器充满后关闭小容器充液阀V-4。
2.7贮槽向槽车充装低温液体的操作方法:
2.7.1确认贮槽的低温液体就是槽车所要充灌介质。
2.7.2确认贮槽除压力表V-12、液位计上下阀(V-9、V-11)已打开外,其余阀门均处于关闭位置。
2.7.3用输液软管将贮槽充装口C-1与槽车充装口相连。
2.7.4打开回气阀V-6、增开阀V-5,贮槽内容器开始增压,压力京戏低于贮槽的最高工作压力。
2.7.5打开底部液体进出口阀V-1,即开始向槽车输液,按槽车充灌低温液体的操作规程,正确操作槽车的阀门管道系统充灌低温液体。
2.7.6槽车充满后,立即关闭贮槽底部液体进出口阀V-1。
2.7.7关闭贮槽开阀V-5,过5~6分钟后再关闭回气阀V-6。
2.7.8打开贮槽管道残液排放阀V-3,泄放输软管中的气液,待软管恢复柔性后拆输液软管。操作结束。
2.8增压调节阀R-1的操作方法:
2.8.1确定增压调节阀R-1的设定压力。MVE液氮罐
2.8.2确认贮槽除除液面计上下阀(V-9、V-11)已打开外,其余阀门均处关闭状态。
2.8.3增压调节阀R-1设定压力的调节。观察压力表P-1的读数。若压力高于增压调节阀R-1的设定压力,则关闭增开阀V-5,打开内容器放空阀V-13,当压力等于R-1的设定压力时,关闭内容器放空阀V-13。若压力低于增调节阀R-1的设定压力,拧紧R-1的调节螺丝钉,使贮槽力缓慢上升;当贮槽压力等于R-1的设定压力时,关闭增开阀V-5。
2.8.4待增开阀V-5和增压调节阀R-1的温度回升到环境温度时,向外松开增压调节阀R-1的调节螺钉处于关闭状态。
2.8.5打开增开阀V-5以微小增量,拧紧R-1的调节螺钉,当增压调节阀R-1打开时,停止R-1的调节螺钉。并锁紧R-1的调节螺钉。
2.8.6复核R-1的设定压力。打开内容器放空阀V-13,使贮槽压力下降;当压力降到增压调节阀R-1的设定压力低0.1MPA时,关闭内容器放空阀V-13。微开增开阀V-5;贮槽压力慢慢上升;观察当压力表P-1和增压调节阀R-1。如内容器的压力稳定在P-1要求的压力下,则增压调节阀RT-1的设定压力调节工作结束。
3设备的维护保养
3.1安全维护;由于液氮是易燃、易爆的气体所以在液氧设备6米周围严禁烟火、明火。同时应避免操作时出现静电火花,如果需要维修操作时必须有公司安保部监督下进行。工人操作时必须穿戴合适的防护用具,以防低温液体与皮肤、眼睛接触。
3.2日常检查
3.2.1检查所有阀门是否处于启闭状态。
3.2.2检查液面计压力表是否正常。
3.2.3检查管道、接头和阀门有无泄漏和堵塞现象。
3.2.4检查贮槽压力是否正常,当贮槽压力接近或等于最高工作压力时,须打开内筒放空阀V-13泄压。
3.2.5每2年检查压力表、液面计、安全开启阀校准,每年更换内筒爆破装置爆破片。MVE液氮罐